首页 -> 2007年第1期

电子装配实训指导与剖析

作者:陈永建




  摘要:学生电子制作实训需要扎实的理论基础,过硬的操作技能,而这些知识与能力的获得需要对电子元器件、电路结构与原理、故障分析的熟练掌握以及多种测试手段和方法进行综合运用的能力,即点、段、线。
  关键词:电子元器件;装配;测试;技能
  
  随着职业学校专业课程改革的不断推进,职业学校越来越注重学生动手能力的培养,学生动手的机会也越来越多。然而,笔者在带领学生进行电子小制作和维修电工技能鉴定时,就发现了一些问题。这些问题的存在主要是由于学生基础知识不扎实、不好动手、不能很好地运用所学知识分析问题、解决问题所致。那么,怎么样才能使学生掌握基本技能、基本知识,提高动手能力以及分析问题、解决问题的能力呢?笔者把这些归纳总结为点、段、线三个方面。
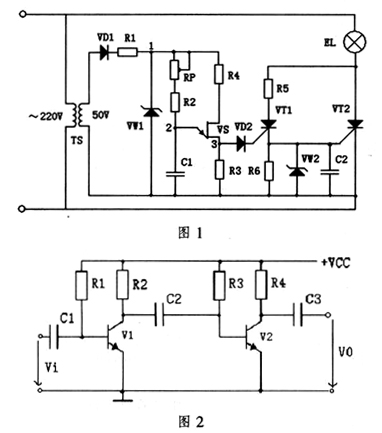
  点:各个元器件的结构、原理与作用如图1、图2电路中包含各种常用的电子元器件:二极管(含稳压二极管)、三极管、电容(电解电容)、电阻、可控硅、单结晶体管等。其中晶体管(含二极管、三极管、可控硅、单结晶体管)均为P型与N型半导体材料组成,在结构上都是由不同数目的PN结构成,其作用也都不相同。二极管主要用于限幅、整流;三极管用于电流放大;可控硅(晶体闸流管)用于控制强电的一种半导体器件;单结晶体管常作为可控硅脉冲电压的触发器件。特别是小功率的元器件从其外形很难区分,这就要求学生利用万用表进行测试,区分其类型与管脚极性,对于这一点学生容易掌握。
  
  段:电子装配,综合测试(波形检测和故障检测)在完全掌握电子元器件的结构、作用与测试的基础上才能进行电子装配,主要元器件的放置、电路的布局和焊接工艺必须按照焊接的工艺要求并结合电路结构综合考虑。故障检测则利用万用表、示波器对电路中的各个元器件、各个测试点进行测试。万用表测电压或电位、测电阻、测电流、判断管脚极性,示波器测试各点的波形形状。图1中各测试点的波形测试则需要利用示波器进行,1点处的波形为平顶半波,2点处的波形为锯齿波,3点处的波形为尖顶波。对于这些基本操作技能,让学生反复练习较容易掌握。
  线:电路原理、故障分析与调试电路的工作原理包括了各元器件的作用,电路的组成(即电路结构),信号的流程,及电路的特点。如图1所示的晶闸管可控整流电路,它主要结构包括主电路、同步电路、移相控制电路、脉冲形成以及输出环节几部分。交(直)流信号的流程在图1中,通过变压器整流把交流220V降压为50V,通过二极管的半波整流、稳压二极管的稳压变成25V左右的直流电压,经过RP与R2对电容C充电,而VD2、VD3与V的作用是对电容C加速充电,当电容C上的电压达到一定值时,使单结晶体管VS导通,电容C上的电压VC通过VS、R3放电并在R3上产生尖顶脉冲信号,触发可控硅VT导通,从而使强电电流通过可控硅,使灯泡EL发光。
  图2是一个两级共射极放大电路,在此电路中交直流信号共存,直流为每一级正常工作提供偏置,局限于每级,即级与级之间不连通;交流信号通过第一级放大,经过电容耦合,到第二级进行再一次放大,最后输出。对于这些难度稍大的知识学生难于掌握。为此,笔者加大了讲解与指导的力度。而对于电路故障分析,是基于掌握以上基本技能、基本知识和内容的基础上进行的,也是学生最难以理解和掌握的内容。例如,电路按要求装配完了以后,接上电源灯泡EL不发光。造成灯泡EL不发光的原因很多,可抓住一条主线:可控硅不导通,即电阻R3上没有形成尖顶脉冲触发信号,就有可能是单结晶体管VS管脚接错,三极管V管脚判断错误或接错,电容C(电解电容)极性接错,稳压二极管极性接反等原因造成的,导致故障的真正原因就要利用万用表、示波器等仪器仪表,运用多种测试方法和手段(测电压或电位、测电阻、外观检查)综合测试才能找出故障原因所在。这就要求学生扎实的基础知识和基本技能,熟练掌握电子元器件的作用、结构、管脚极性的判别,电路结构与原理的分析,多种检测方法、手段的综合运用。
  笔者认为,无论是理论讲授还是实训指导方面,只有使学生真正在这“点、段、线”三个方面下工夫,才能真正提高他们的专业知识与专业技能,成为受社会欢迎的技能型人才。
  (本栏责任编辑:周秀峰)